Power single Line diagram typical section details are given in this AutoCAD DWG drawing. Download the free AutoCAD 2D DWG file.
Description
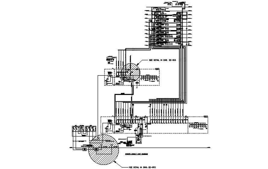
Power single Line diagram typical section details are given in this AutoCAD DWG drawing. Sectional details are clearly given in this drawing file. Generator sets, Diesel Engine Controller, mechanical interlocked are given in this DWG file. Download the free AutoCAD 2D DWG file. Thank you so much for downloading the DWG file from the cadbull website.
File Type:
DWG
File Size:
299 KB
Category::
Structure
Sub Category::
Section Plan CAD Blocks & DWG Drawing Models
type:
Free

Uploaded by:
AS
SETHUPATHI

