Septic Tank Section CAD Model with Detailed Design
Description
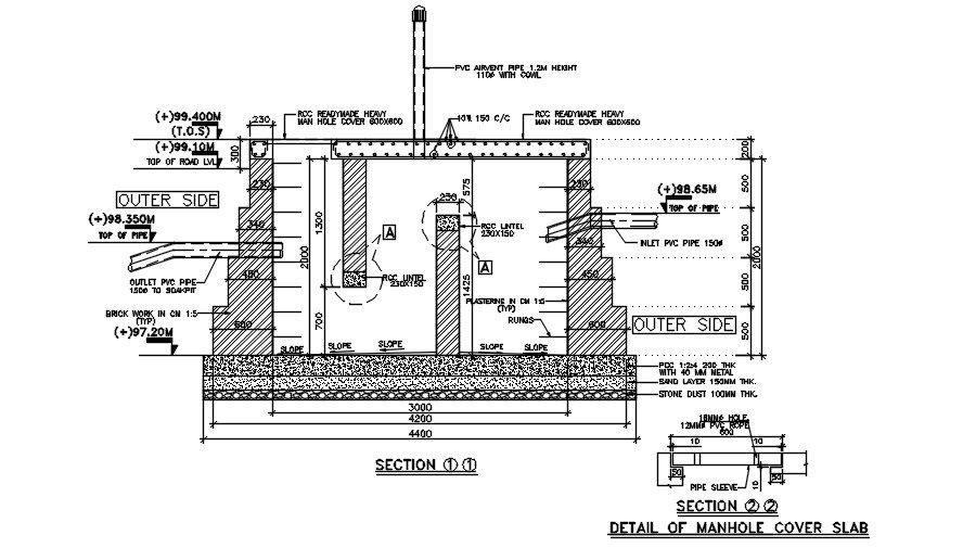
Section view of the septic tank (Polyvinyl foam board plant) is given in this 2D AutoCAD DWG drawing file. Thickness of stone dust, sand layer and PCC is 100, 150 and 200mm thickness respectively. RCC readymade man hole is provided with the size of 600x600mm. Inlet, outlet and drain pipes are provided. Thank you for downloading the AutoCAD 2D DWG drawing file and other CAD program files from our website.
File Type:
3d max
File Size:
180 KB
Category::
Structure
Sub Category::
Section Plan CAD Blocks & DWG Drawing Models
type:
Gold
Uploaded by:

