25x6m house building pipe line section and toilet vent pipe
Description
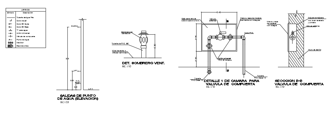
25x6m house building pipe line section and toilet vent pipe is given in this CAD model. Pipe line valve, and connection details are mentioned. For more details download the AutoCAD drawing file from our cadbull website.
File Type:
DWG
File Size:
1.4 MB
Category::
Dwg Cad Blocks
Sub Category::
Autocad Plumbing Fixture Blocks
type:
Gold
Uploaded by:

